Die sagenhaften Ströme!

Modell Fahrgestellnummer Bemerkung
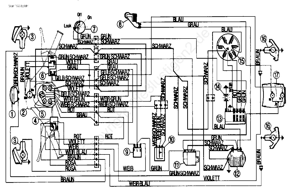
Vespa Rally 200 VSE1 ...  
Vespa Rally 200 VSE1 ... mit Zündschloß
Vespa P 200 E VSX1 ...  
Vespa PX 200 E / Lusso VSX1 ... ohne E-Starter
Vespa PX 200 E / Lusso VSX1 ... mit E-Starter

Weiter mit 50 - 125 ccm

oder mit PK 50 -125 ccm

oder mit COSA