Die sagenhaften Ströme!

Ein herzliches Danke geht ins Scheibenrandgebiet zum Michael Paasche, der mal eben alles gescannt hat! Ihr könnt alle Pläne auch bei ihm direkt auf Diskette bestellen. Meldet Euch per mail beiM.Paasche

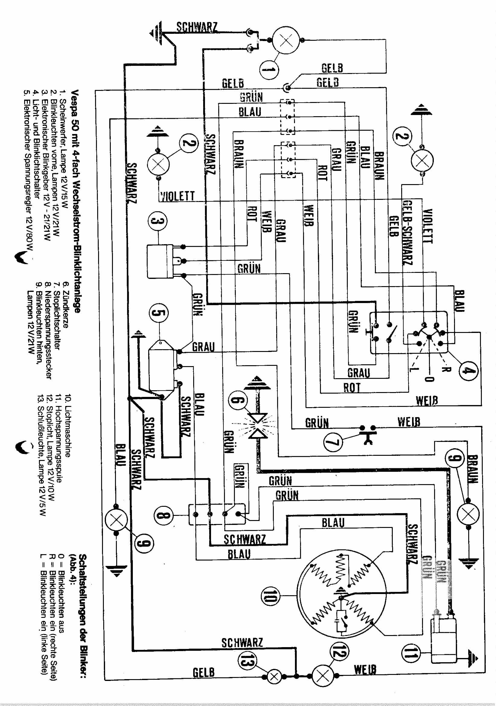
Danke auch an Thomas aus Göttingen, der uns den Schaltplan für ne 50N special mit 4fach Blinkanlage gemailt hat!

So, nun sollten alle drin sein, wer noch nen Fehler findet, bitte mail an uns

Modell Fahrgestellnummer Bemerkung
Vespa 50 V5A ...  
Vespa 50 V5A1 ... mit Bremslicht
Vespa 50 Special V5A1 ... mit 4fach Blinkanlage
Vespa 50 Elestart V5A3 ...  
Vespa 50S V5SA ...  
Vespa 50 Super Sprint V5SS ...  
Vespa P80X V8X1 ...  
Vespa 90 V9A ...  
Vespa 90 Super Sprint V9SS ...  
Vespa 90 Racer V9SS2 ...  
Vespa 125 VN1, VN2 ...  
Vespa 125 VNB1 ... ohne Batterie
Vespa 125 VNB1 ... mit Batterie
Vespa 125 VNB2 bis VNB5 ..  
Vespa 125 VNB6 ... ohne Batterie
Vespa 125 VMA1 ...  
Vespa 125 Primavera VMA2 ...  
Vespa 125 Primavera ET3 VMB1 ...  
Vespa 125 TS VNL3 ...  
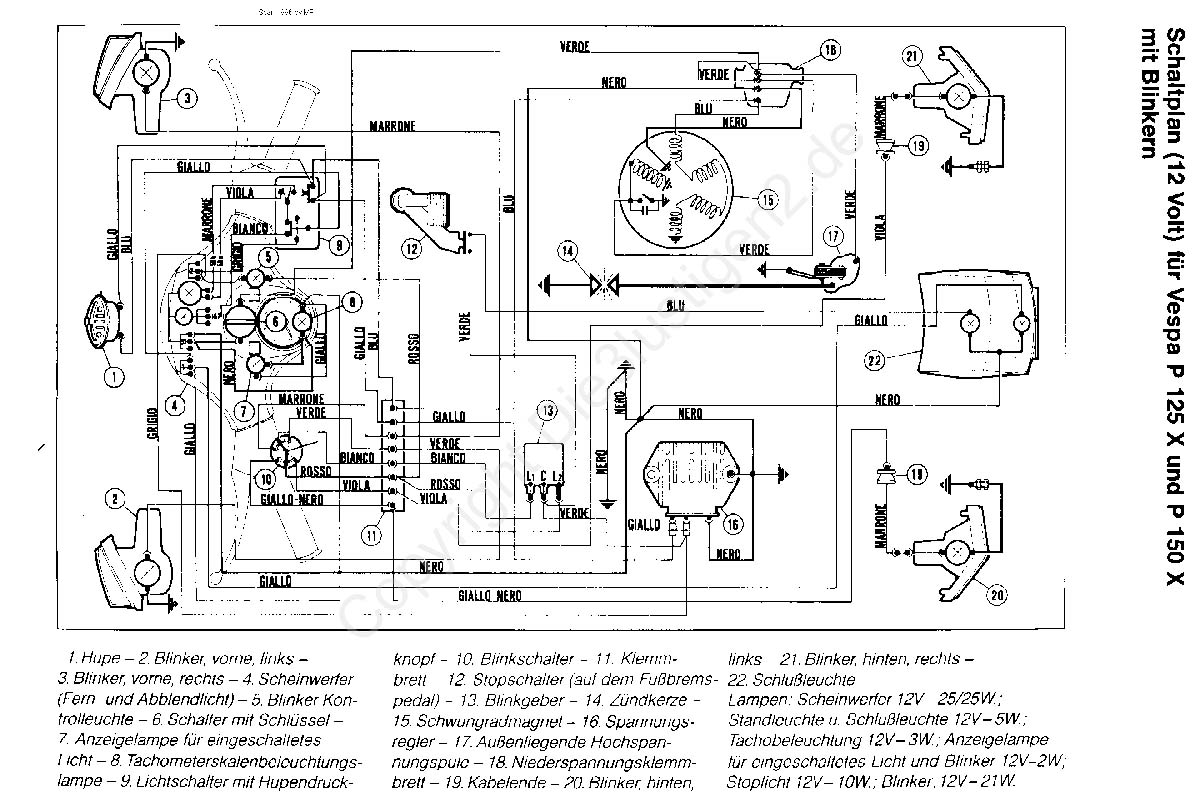
Vespa P125X VNX1 ...  
Vespa 125 Super VNC1 ...  

Weiter ab 125 ccm

oder mit PK 50 - 125 ccm

oder mit COSA